honda305.com Forum

Vintage Honda Owners, Restorers, Riders and Admirers

Latest Registry Entry
1965 Honda CP77 — Ulsan Metro City, Rep. Korea
Restored with original parts — Owner: J. Doe

ignition switch replacement - 4 into 6 - help?!

Charging System, Wiring, Lighting
crispy
honda305.com Member
Posts: 14
Joined: Sat Jul 10, 2010 11:04 am
Location: los angeles, ca

ignition switch replacement - 4 into 6 - help?!

Post by crispy » Sat Jul 10, 2010 3:35 pm

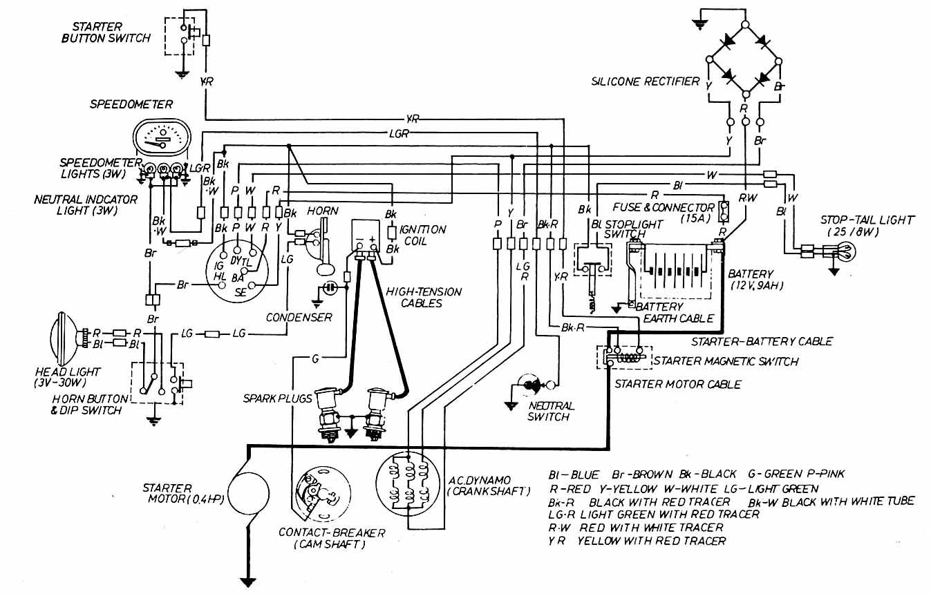
I have a 64 cb160 cafe project but i am fairly sure the wiring is the same as the 305. here's my problem: i had to replace a bum ignition switch, but all the stock NOS stuff was over 100 bucks. so i opted for the universal 3-position switch which works fine, only problem is there are 4 wires coming off the new switch (black, red, brown, brown/white). the original had 6 wires (black, red, brown, white, pink and yellow) and 4 or 5 positions.

i removed the left hand controls (horn and headlight hi/low switch) permanently. i am only looking to have everything power up when the switch is in position 1. i will install a toggle switch for the headlight so it is not always on. can someone tell me which wires need to be excluded or re-routed to make this happen? i am pretty rookie with electric but trying to learn.

attached is wiring diagram for the bike.
Attachments
CB-CL160.jpg

Wilf
honda305.com Member
Posts: 395
Joined: Thu Jan 22, 2009 10:32 am
Location: Gibsons, BC Canada

Post by Wilf » Sat Jul 10, 2010 7:18 pm

crispy,

When you toggle your headlight 'on', you will also need the toggle switch to connect the pink (DY) wire to the yellow (SE) wire so that the generator will put extra power into the charging circuit to make up for the power drawn by the headlight.

That toggle switch should also connect the white (TL) tail light wire to the brown (HL) wire so that your tail light is on when your headlight is on.

I think you could accomplish this with a DPST (double pole, single throw) toggle switch.

I am not familiar with the workings of the 4 wire universal switch, so I can't tell you which wires should match up with the wires on your bike.

By any chance does your forum name suggest prior wiring experiences? (I'm just trying to be funny--no offense intended)

Wilf

teazer
honda305.com Member
Posts: 798
Joined: Mon Feb 08, 2010 10:32 pm
Location: Midwest US

Post by teazer » Sat Jul 10, 2010 10:58 pm

Crispy, Wilf is right about those connections, but you need a horn and a dip switch (left bar) and an engine on/off switch (right bar).

Your 3 position switch is probably OFF_RUN_PARK. If so the connections will be 12V in from battery, 12V switched, headlight and tail light. In OFF, none are connected.

In RUN, tail and headlamp are connected and 12v (battery) and 12v (switched) are connected.

In PARK, typically headlight+Taillight+Battery are connected.

That will work, but you still need the two handlebar switches plus a way to add in the extra alternator coils (pink to Yellow) when the lights are switched ON through your new two pole two way switch.

Wilf
honda305.com Member
Posts: 395
Joined: Thu Jan 22, 2009 10:32 am
Location: Gibsons, BC Canada

Post by Wilf » Sat Jul 10, 2010 11:36 pm

teazer,

I think the headlight wiring can be done with a DPST (double pole, single throw) switch. The way I am envisioning it, one pole will connect the pink to the yellow when the switch is toggled 'on'. That covers the generator.

The second pole, when toggled with the headlights, will connect both headlight and tail-light to power.

I have assumed that because crispy is saying he is permanently eliminating the headlight dimmer switch that he is intending on wiring directly to one or the other headlight filaments (either high or low beam, but not switchable).

I may be interpreting crispy's post differently from your interpretation?

Wilf
Attachments
IMGP1005.JPG

e3steve
h305 Moderator
Posts: 2600
Joined: Fri Oct 31, 2003 1:38 pm
Location: Mallorca, Spain & Warsash, UK

Re: ignition switch replacement - 4 into 6 - help?!

Post by e3steve » Sun Jul 11, 2010 3:30 am

Welcome to the madhouse, Crispy.
crispy wrote:I have a 64 cb160 cafe project but i am fairly sure the wiring is the same as the 305.
Mostly, yes. But I've been studying the 160 diag and it seems to differ in the combining of the lighting and ignition switches. CB72s/77s have a separate lighting switch.
crispy wrote: here's my problem: i had to replace a bum ignition switch, but all the stock NOS stuff was over 100 bucks. so i opted for the universal 3-position switch which works fine, only problem is there are 4 wires coming off the new switch (black, red, brown, brown/white). the original had 6 wires (black, red, brown, white, pink and yellow) and 4 or 5 positions.
I'd say, logically-speaking, the OE switch has 4 positions: 0-OFF -- 1-IGN ON -- 2-IGN & LIGHTING ON -- 3-PARKING (tail)LIGHT
crispy wrote:.... i removed the left hand controls (horn and headlight hi/low switch) permanently. i am only looking to have everything power up when the switch is in position 1.
Why? How will you operate the horn and switch hi/lo beams?
crispy wrote:.... i will install a toggle switch for the headlight so it is not always on. can someone tell me which wires need to be excluded or re-routed to make this happen? i am pretty rookie with electric but trying to learn.
Wilf is right on the money with his freehand diagram. Your OE switch would have connected thus:
  • 0 no connections
    1 BA(Red) to IG(Black)
    2 BA to IG maintained, HL(Brown) & TL(White) added and, separately, DY(Pink) to SE(Yellow)
    3 BA to TL
To achieve your requirement follow Wilf's drawn-up advice.

e3steve
h305 Moderator
Posts: 2600
Joined: Fri Oct 31, 2003 1:38 pm
Location: Mallorca, Spain & Warsash, UK

CB160 wiring diag

Post by e3steve » Sun Jul 11, 2010 4:13 am

Incidentally, the w/d incorrectly states that the headlight is "3V - 30W" instead of 12V. And the grounding connection is missing!

teazer
honda305.com Member
Posts: 798
Joined: Mon Feb 08, 2010 10:32 pm
Location: Midwest US

Post by teazer » Sun Jul 11, 2010 9:31 am

Wilf, I am agreeing with your idea about the DPST, but suggesting that he cannot arbitrarily remove the dip switch and horn switch.

Unless Crispy understands what he's doing here, it would be better for him to get a used OEM switch and leave the electrics stock.

Post Reply